| 일 | 월 | 화 | 수 | 목 | 금 | 토 |
|---|---|---|---|---|---|---|
| 1 | 2 | 3 | 4 | 5 | 6 | 7 |
| 8 | 9 | 10 | 11 | 12 | 13 | 14 |
| 15 | 16 | 17 | 18 | 19 | 20 | 21 |
| 22 | 23 | 24 | 25 | 26 | 27 | 28 |
- gradle
- 캐시서버
- sonarQube
- JPA
- Linux
- jdk
- STREAM
- docker
- 허브
- IntelliJ
- Spring
- map
- 액세스회선
- Collection
- AOP
- Jenkins
- mybatis
- 방화벽
- DevOps
- cloud
- 라우터
- post
- LAN어댑터
- ansible
- container
- Java
- Pipeline
- 소켓
- Set
- tomcat
- Today
- Total
거북이-https://velog.io/@violet_evgadn 이전완료
FTTH 본문
광섬유
◎ 광섬유의 구조
FTTH는 "Fiber To The Home"의 약자로써 광섬유를 사용하는 액세스 회선이다.
Fiber는 "섬유"라는 의미를 가지고 있는데, FTTH의 Fiber는 "광섬유"를 의미한다고 보면 된다.
FTTH를 알기 위해선 "광섬유"에 대해 아는 것이 중요하므로 광섬유에 대해 먼저 공부해야 한다.

광섬유는 위 이미지와 같은 구조를 가지고 있으며 대략적인 구조는 오른쪽 이미지처럼 3개의 원기둥 구조로 되어 있다.
광섬유는 "코어"와 "클래딩"이라고 부르는 이중 구조로 되어 있으며 섬유질의 투명한 재질(유리나 플라스틱)로 만들어져 있다.
코어와 클래딩을 통해 빛 신호가 송/수신되며 코어와 클래딩은 외부의 충격에 약하기 때문에 이를 보호해 주는 피복(코팅)으로 둘러싸여 있다.
◎ 광섬유 기본 개념
ADSL은 이전에 말했듯 진폭, 위상, 그리고 여러 주파수의 파를 이용하는 복잡한 방식으로 데이터를 변환하였다.
하지만 광섬유는 이와 달리 광원(등)이 밝은 상태가 1, 어두운 상태가 0을 나타내는 매우 단순한 방식으로 신호를 변환한다.
디지털 데이터(이더넷 패킷)에서 바로 광신호로 만들 수는 없기 때문에 디지털 데이터 → 전기 신호 → 광신호로 변환하는 과정을 거쳐야 한다.
먼저 디지털 데이터의 1을 높은 전압으로, 0을 낮은 전압으로 나타낸 뒤 이 전기 신호를 LED나 포토 다이오드 같은 광원에 입력한다.
광원은 입력된 신호의 전압에 따라 빛을 발할 텐데, 전압이 높을 경우 밝은 빛을 낼 것이고 전압이 낮을 경우 어두운 빛을 낼 것이다.(어찌 보면 당연한 말이다)
이렇게 생성된 빛을 광섬유 안에 통과시키면 빛은 광섬유 안을 통과하며 수신 측에 도착할 것이다.
수신 측에는 빛의 밝기에 따라 전압을 일으키는 "수광 소자"가 존재하는데 수광 소자는 빛이 닿을 경우 밝으면 높은 전압, 어두우면 낮은 전압의 전기 신호를 냄으로써 광신호를 전기 신호로 변환할 수 있다.
이렇게 변환된 전기 신호를 디지털 데이터로 변환하면 이더넷 패킷이 될 것이며, 이것이 광섬유를 이용한 FTTH의 기본 통신 원리이다.
◎ 광섬유를 통해 광신호가 전달되는 과정
광신호가 전달되는 과정을 알기 위해선 물리학 중 "빛", 특히 빛의 파동 성질을 잘 알고 있어야 한다.
빛은 입자 성질과 파동 성질을 동시에 가지고 있는데 광신호를 통한 통신에서는 빛의 파동 성질을 활용한다.
일단 광원에서 나온 빛이 광섬유의 코어 부분에 들어올 것이다.
광원에서 나온 빛은 모든 방향으로 퍼져 나갈 것이므로 광섬유의 코어 부분에도 여러 각도로 빛이 들어올 것이다.
이 때 알아야할 개념이 "빛의 전반사"라는 개념이다.

빛의 전반사란 굴절률이 큰 매질에서 작은 매질로 빛이 들어갈 떄 입사광이 경계면을 투과하지 않고 모두 반사하는 현상을 말한다.
이게 무슨 말인지 이해가 된다면 과학을 잘 공부한 사람일 테고 다음 문단은 넘어가도 될 것이다. 하지만 과학을 잘 모르거나 까먹은 사람이 있을 수 있으니 간단히 설명하겠다.
빛은 진행하는 도중 다른 매질(빛이 흐를 수 있는 물체)을 만나면 빛의 속도가 달라진다. 이렇게 빛의 속도가 달라질 경우 빛은 굴절하게 되는데, 물이 담긴 컵에 빨대를 꽂았을 경우 휘어 있는 것처럼 보이는 경우를 생각하면 편하다.
이때 진공을 지나가던 빛이 다른 매질을 만났을 때 꺾이는 정도를 "굴절률"로 표시하게 된다. 진공 상태에서 빛의 신호가 가장 빠르므로 이 때의 굴절률은 1이되며, 다른 매질의 굴절률은 모두 1보다 크다.
그런데 굴절률이 큰 매질에서 작은 매질로 빛이 들어갈 떄 입사광이 경계면을 투과하지 않고 모두 반사하는 현상이 일어난다. 위 이미지 중 왼쪽 사진에서 3번째 빛이 다시 물로 반사되는 것이 전반사 현상이다.
광섬유에서 코어 주변을 감싸고 있는 클래드는 코어보다 굴절률이 낮은 물질로 되어 있다.
따라서 광섬유 코어 부분으로 빛 신호가 들어온 이후 코어와 클래드 부분이 만나는 지점에 빛이 다다랐을 때 특정 입사각으로 입사한다면 빛의 전반사가 일어날 것이고 광신호의 손실 없이 광신호가 반사될 것이다.
입사각과 반사각은 동일하기 때문에 빛의 전반사가 일어났을 떄의 입사각은 곧 반사각이 되며 반사각은 다음에 빛이 코어와 클래드의 경계면에 다다랐을 떄의 입사각이 되므로 계속해서 전반사가 일어날 것이며 이런 과정이 반복되면서 광신호가 수신지까지 이동할 것이다.
반대로 전반사가 일어나지 않는 입사각으로 입사한 빛은 클래드 쪽으로 광신호 중 일부가 흘러나가므로 경계선에 광신호가 다다를 때마다 신호가 약해질 것이고, 이런 과정이 몇 번 반복되면 광신호의 세기가 약해지다 소멸될 것이다.
그렇다고 전반사가 된 모든 광신호가 코어 속을 이동하는 것은 아니다.
빛은 파동의 성질을 가지고 있으며 이 때문에 위상을 가지고 있다.

그런데 빛(파동)은 반사되는 각도(반사각)에 따라 위상차가 생긴다는 성질이 존재한다.
위 이미지에서 초록색이 입사된 빛, 빨간색이 반사된 빛으로 생각했을 때 입사한 빛과 반사된 빛의 위상이 달라짐을 볼 수 있다.
이 성질 때문에 경계면에 입사한 빛과 반사된 빛에 위상차가 존재하는 경우와 존재하지 않는 경우 2가지 상황이 발생한다.

위상에 차이가 생기는 경우 빛이 서로 상쇄되어 소멸되며 위상에 차이가 없는 경우에만 빛이 소멸되지 않고 광섬유 속을 이동할 것이다.
빛의 전반사가 일어나는 각도라 하더라도 그중 대부분은 위상이 달라지기 때문에 파가 상쇄된다.
즉, "빛의 전반사가 일어나는 각도" 중 "전반사 상황에서 위상이 바뀌지 않는 입사각"을 선택해야 하며 이런 각도는 많이 존재하지 않는다.
광섬유는 위 2가지 조건을 충족하는 입사각을 가지며 입사하는 광신호만 멀리에 있는 수신지까지 도달할 수 있도록 되어 있다.
결국 광섬유에서 가장 중요한 것은 2가지 조건을 충족하는 입사각이며 코어의 직경은 이러한 입사각을 고려하여 결정된다.
그리고 코어의 직경에 따라 광섬유의 성질이 크게 달라진다.
◎ 싱글모드와 멀티모드
광섬유의 코어나 클래드의 재질에 따라 빛의 투과율이나 굴절률이 차이가 존재하므로 2가지 조건을 충족하는 입사각에 큰 차이가 있을 것이며 코어의 직경에 따라서 어떤 입사각을 가진 광신호가 수신지까지 갈 수 있는지 달라진다.
이 중 코어는 직경에 따라 "싱글모드"와 "멀티모드" 2가지 종류로 분류할 수 있다.
싱글 모드는 8 ~ 10 µm 정도의 가는 직경을 가진 코어를 말한다.
싱글모드 광섬유는 코어가 가늘기 때문에 입사각이 작은 빛만 광섬유 속으로 들어갈 수 있으므로 전반사가 일어나며 위상이 같은 입사각을 가진 광신호만 흐를 수 있다.
즉, 위상이 같은 각도 중 가장 작은 각도의 광신호만 흐를 수 있도록 코어 직경을 가늘게 한 것이 싱글모드 광섬유인 것이다.
멀티 모드는 50 혹은 62.5 µm의 굵은 직경을 가진 코어를 말한다.
멀티모드 광섬유는 직경이 굵기 때문에 입사각이 큰 광신호도 광섬유 속으로 들어갈 수 있어 2가지 조건을 만족하는 입사각을 가진 복수의 빛 신호가 흐를 수 있다.
즉, "싱글모드"는 광섬유 내 흐르는 광신호의 입사각이 1개이며 "멀티모드"는 광섬유 내 흐르는 광신호의 입사각이 여러 개라는 의미이다.
멀티모드 광섬유는 그 속에 복수의 빛이 흐르고 있으므로 빛의 양이 많으며 따라서 광원이나 수광 소자의 성능이 비교적 낮아도 상관없다. 따라서 광원이나 수광 소자의 가격을 줄일 수 있다.
반대로 싱글모드 광섬유에는 1개의 빛만 흐르고 있으므로 광원이나 수광 소자의 성능이 높아야 할 것이다. 따라서 광원이나 수광 소자의 가격이 높아질 것이다.
이렇게만 보면 싱글모드 광섬유를 사용할 이유를 모를 것인데, 싱글모두 광섬유 또한 매우 큰 장점을 가지고 있다.
바로 신호의 변형이 적어 먼 거리까지 광신호를 전달할 수 있다는 점이다.
◎ 신호 변형
신호의 변형을 알기 전 반사각에 따라 빛이 통과하는 거리가 다르다는 점을 먼저 이해해야 한다.

반사각이 큰 빛은 반사하는 횟수가 많아지며 이 때문에 빛이 진행하는 코스의 거리가 길어진다.
반대로 반사각이 작은 빛은 반사 횟수가 적어 코스도 짧아진다.
위 이미지에서 만약 가로가 4cm, 세로가 2cm라고 가정해 보자.
이때 반사각이 클 경우 빛이 이동하는 거리는 4√5가 될 것이며 반사각이 작을 경우 2*2√(2)=4√2가 될 것이다.
즉, 반사각이 작을 경우 이동 거리가 짧음을 알 수 있다.
이렇게 반사각에 따라 달라지는 코스의 길이는 빛이 수신 측에 도달하는 시간에 영향을 끼친다.
당연하겠지만 코스의 길이가 짧은 쪽이 긴 쪽보다 빠르게 광신호가 전달될 것이다.

입사각 때문에 광신호가 목적지에 도착하는 시간이 일정하지 않을 경우 신호의 폭이 넓어지게 되는데, 이를 "신호가 변형되었다"라고 한다.
광섬유가 길어지면 길어질수록 코스 길이의 차이는 더욱 커져 신호의 변형 또한 커질 것이며 이것이 허용 한도를 초과하면 통신 오류를 일으킨다.
싱글 모드에선 이러한 신호 변형 문제가 일어나지 않는데 이는 흐르는 신호가 1개밖에 없기 때문이다.
싱글모드 광섬유에 흐르고 있는 신호는 1개뿐이므로 송신한 광신호의 코스 거리가 달라질 일이 없고 따라서 도착 시간에 차이가 생기는 현상이 일어나지 않을 것이다.
이런 신호 변형과 수광 소자의 가격을 고려하여 싱글모드와 멀티모드의 사용처를 결정할 수 있다.
싱글모드는 비싸지만 신호의 변형이 적어 케이블 길이를 길게 설정할 수 있으므로 멀리 떨어진 장소에 있는 건물 사이를 연결할 때 사용한다.
반대로 멀티모드는 길이가 길어지만 신호의 변형이 일어날 위험이 있지만 저렴하기 때문에 케이블 길이가 길지 않은 건물 내부를 연결하는 용도로 사용한다.
FTTH는 액세스 회선으로써 광섬유의 길이가 길어야 한다. 따라서 싱글모드 광섬유를 사용해야 할 것이다.
FTTH 동작 방식
◎ FTTH
ADSL 대신 광섬유를 사용하여 사용자 측 인터넷 접속용 라우터와 인터넷 측 BAS를 접속하는 것이 FTTH 액세스 회선이다.
FTTH의 유형은 두 가지로 나눌 수 있는데 1개의 광섬유를 통해 사용자와 사용자 측을 직접 연결하는 유형과 광섬유를 분기시켜 통신하는 형태이다.
두 유형이 어떻게 동작하는지는 아래서 설명하겠다.
FTTH가 어떤 유형을 사용하던 광섬유 속을 흐르는 패킷에는 다른 점이 없다.
만약 PPPoE 프로토콜을 채택하였을 경우 ADSL와 마찬가지로 인터넷 접속용 라우터에서 IP 헤더 앞에 MAC 헤더, PPPoE 헤더, PPP 헤더를 붙일 것이며 이렇게 만들어진 이더넷 패킷은 전기 신호로 변환된 후 미디어 컨버터나 ONU에서 광신호로 변환되어 광섬유 속을 흘러간다.
이후 BAS 바로 앞에 있는 집합형 미디어 컨버터나 OLT에서 광신호가 전기 신호로 복원되어 BAS에 도착한다.
새로운 용어가 많이 나왔다. 아래에서 자세히 공부할 테니 일단 ADSL의 PPPoE와 유사하게 동작하며 단지 전기 신호가 아닌 광신호로 패킷을 보내기 때문에 신호를 송/수신하는 장치 이름이 바뀐다 정도로만 이해하고 넘어가자.
◎ 1개의 광섬유를 사용하는 경우

FTTH의 첫 번째 형태는 1개의 광섬유로 사용자 측과 가장 가까운 전화국 측을 접속하는 유형이다.
이 유형은 사용자와 전화국 사이가 1개의 광섬유로 직접 연결되어 있다.
이 상황에서 패킷의 진행 과정은 위 이미지와 같다.
먼저 사용자 측에 설치된 미디어 컨버터라는 장치에서 이더넷의 전기 신호를 광신호로 변환한다.
ADSL은 인터넷 접속용 라우터와 연결된 ADSL 모뎀에서 ATM 셀이라는 덩어리로 분할하였지만 FTTH는 그런 과정 없이 이더넷 패킷을 그대로 광신호로 변환한다.
이렇게 변환된 광신호는 미디어 컨버터에 연결된 광섬유를 통과하여 사용자 측 전화국의 BAS 바로 앞에 있는 집합형 미디어 컨버터에 들어간다.
집합형 미디어 컨버터에서는 광신호를 전기 신호로 복원한 뒤 BAS에 보내고 BAS의 포트가 이 전기 신호를 수신한 뒤 인터넷 내부로 패킷을 중계할 것이다.
FTTH의 경우 해결해야 하는 문제가 있는데 패킷을 인터넷에 보내면 인터넷에서 응답 패킷이 돌아올 텐데 요청 패킷(Request)과 응답 패킷(Respond)이 동일한 광섬유에 흐르므로 두 개 신호가 혼합되어 버린다는 것이다.
이대로는 신호에서 디지털 데이터를 추출할 수 없다.
이런 문제를 해결하기 위해 FTTH는 상향 광신호(업로드)와 하향 광신호(다운로드)의 파장을 변화시키는 대책이 마련되어 있다.
파장이 다른 빛은 혼합되더라도 프리즘의 원리로 분리할 수 있기 때문에 신호가 섞여도 문제없이 통신이 가능하다.
이렇게 다른 파장을 가진 광신호를 통해 1개의 광섬유로 여러 패킷을 전달할 수 있는 것을 "파장 다중"이라고 한다.
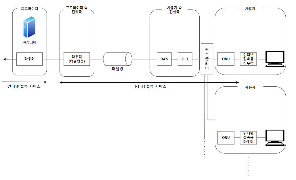
◎ 광섬유를 분기시켜 사용하는 경우

FTTH의 두 번째 유형을 알아보기 전 ONU와 OLT에 대해 알아보고 가자.
ONU란 Optical Network Unit의 약자로써 위에서 말한 미디어 컨버터와 같이 전기 신호를 광신호로 변환하는 장치이다.
이때 ONU는 단순히 변환 기능을 수행할 뿐 아니라 전화국의 OLT와 연대하여 신호의 충돌을 방지하는 기능도 가지고 는다.
OLT란 Optical Line Terminal의 약자로써 광신호 송신 타이밍을 조정한 뒤 ONU에게 송신 지시를 내림으로써 신호의 충돌을 방지하는 장치이다.
ONU와 OLT에 대한 개념을 간략히 알아봤으니 이젠 광섬유를 분기시켜 복수의 사용자를 연결하는 유형에 대해 알아보자.
이 유형은 위와 같은 이미지로 패킷이 전달된다.
패킷 전달 과정을 알아보기 전 1개의 광섬유를 사용할 때의 이미지와 비교하면 사용자와 사용자 측 전화국 사이에 "광스플리터"라는 장치가 추가되었으며 미디어 컨버터 대신 ONU가 설치되었고 집합형 미디어 컨버터 대신 OLT가 설치되었다.
사실 이 유형에서 광신호가 흐르는 방법은 1개의 광섬유를 통한 통신 방법과 유사하다.
하지만 이 유형은 주의해야 할 점이 있는데 바로 복수의 사용자가 동시에 패킷 송신 동작을 수행할 경우 광신호가 모이는 광스플리터 부분에서 패킷의 광신호가 충돌할 수 있다는 점이다.
따라서 이런 문제를 막기 위해서 OLT와 ONU에는 패킷의 충돌을 방지하기 위하여 패킷 송신 타이밍을 조정하는 기능이 마련되어 있다.
이 기능은 OLT가 송신의 타이밍을 조절하여 ONU에 송신 지시를 내리고 ONU는 그 지시에 따라 송신을 실행하는 형태로 작동한다.
이 유형은 또 다른 문제가 존재하는데 광스플리터에서 신호를 뿌릴 경우 수신처 이외의 부분에서 광신호가 흐른다는 점이다.
이미지에서 볼 수 있듯 광스플리터는 다수의 컴퓨터와 연결되어 있다. 따라서 광스플리터가 광신호를 뿌릴 경우 빛은 모든 방향으로 진행하기 때문에 연결된 컴퓨터 중 수신지가 아닌 컴퓨터에도 광신호가 뿌려질 수 있으며, 다른 사용자가 이를 수신한다면 정보가 누설될 가능성이 존재한다.
따라서 BAS 측에서 사용자 측으로 신호를 뿌릴 때 패킷의 맨 앞부분에 각각의 ONU를 식별하는 정보를 부가한다.
ONU는 이 식별 정보를 통해 광신호가 자신에게 오는 것인 경우에만 수신하고 나머지 경우에는 폐기하는 것이다.
'CS 지식 > 네트워크' 카테고리의 다른 글
| 프로바이더 (0) | 2023.03.24 |
|---|---|
| BAS (0) | 2023.03.24 |
| ADSL (0) | 2023.03.20 |
| 라우터 - 부가 기능 (0) | 2023.03.19 |
| 라우터 - 주요 기능 (0) | 2023.03.15 |